关于我们 | 联系我们

欢迎光临米乐网页!

米乐网页

专注环境治理综合解决方案服务商 环境治理综合解决方案服务商

24小时咨询热线 18902858253

您的位置: 首页 > 新闻资讯

咨询热线

18902858253
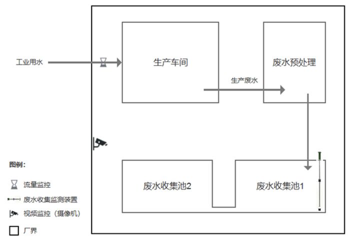
零星废水在线监控系统
时间:2023.06.17

零星废水在线监控系统

 根据排水户现场情况、排水口位置情况、排水水质等情况,在线监控设备应安装在自用污水排放设施与公共污水设施的连接点前设置的污水排放专用检查井,反映排水口外排情况。将数据收集传送系统与市生态环境局监控中心系统连接。将生活污水治理状况统计的数据实时、有效的反馈至环保监管部门及企业


上一页:深圳环保空调机
下一页:深圳电子厂纯水设备